
销售热线:137 7771 7703
气动衬氟法兰球阀是采用气动执行器与衬氟球阀组成,阀门采用氟塑料作为内衬,并配之以新型的带杆球体结构,再加上其独特的弹性唇式密封座结构,使其具有普通球阀的各项优点,能在大压差和较大的温差变化范围内具有高密封性能和低操作扭矩。气动衬氟球阀可作开关或调节之用,耐腐蚀气动球阀适用于各种工业管道中液体和气体的输送(包括蒸气),在各种酸、碱、盐类等强腐蚀性介质中均能很好地工作。全通径气动衬氟球阀提供最大的流量,并可用于扫线清洗或隔离输送的管道。
耐腐蚀气动衬氟球阀广泛适用于各种不同类型工业管道中液体和气体(包括蒸气)的输送,特别是具有严重腐蚀性介质的使用场合,如:硫酸、氢氟酸、磷酸、氯气、强碱、王水等具有强腐蚀性的介质。
| 阀体形式 | 两段式铸造阀体(内衬四氟) |
| 公称通径 | DN15~DN400 |
| 公称压力 | PN1.6、2.5、4.0 MPa;ANSI 150、300LB ;JIS 10、20、30K |
| 法兰标准 | GB、JB、HG、JIS、ANSI、DIN |
| 连接形式 | 法兰式 |
| 压盖型式 | 螺栓压紧式 |
| 适用温度 | -40~+180℃ |
| 球体形式 | "O"型全衬氟球体 |
| 流量特性 | 近似快开特性 |
| 密封填料 | V型聚四氟乙烯填料、柔性石墨填料等 |
| 执行器型号 | GT、SR、ST、AT、AW系列单双作用气动执行器 |
| 供气压力 | 0.4~0.7MPa |
| 气源接口 | G1/4"、G1/8"、G3/8"、G1/2" |
| 环境温度 | -20~+90℃ |
| 作用形式 | 单作用执行机构:气关式(B)--失气时阀位开(FO);气开式(K)--失气时阀位关(FC) 双作用执行机构:气关式(B)--失气时阀位保持(FL);气开式(K)-- 失气时阀位保持(FL) |
| 可配附件 | 定位器、电磁阀、空气过滤减压器、保位阀、行程开关、阀位传送器、手轮机构等 |
注:如需详细执行器参数,请进入气动执行器页面进行查阅。
| 阀体 | 铸铁、铸钢、不锈钢 |
| 阀芯 | 不锈钢+聚四氟依稀(F46) |
| 阀座 | 聚四氟依稀(F46) |
| 阀杆 | 2Cr13 |
| 填料 | 柔性石墨、聚四氟依稀 |
| 支架 | 铸铁、铸钢、不锈钢 |
| 联轴器 | 25、35、45 |
| 公称通径 DN(mm) | 15 | 20 | 25 | 32 | 40 | 50 | 100 | 125 | 150 | 200 | 250 | 300 | 350 | 400 |
| 允许压差(MPa) | ≤ 公称压力 | |||||||||||||
| 动作范围 | 0~90° | |||||||||||||
| 泄露量Q | 软密封VI级 | |||||||||||||
| 基本误差 | 带定位器:小于全行程的±2% | |||||||||||||
| 回差 | 带定位器:小于全行程的2% | |||||||||||||
| 试验压力(MPa) | 公称压力(MPa) | 压力级(class) | JIS(K) | |||||||
| 1.6 | 2.5 | 4.0 | 6.4 | 10.0 | 150 | 300 | 600 | 10K | 20K | |
| 强度试验 | 2.4 | 3.75 | 6.0 | 9.6 | 15.0 | 3.0 | 7.5 | 16.5 | 2.4 | 3.8 |
| 密封试验 | 1.76 | 2.75 | 4.4 | 7.04 | 11.0 | 2.2 | 5.5 | 12.1 | 1.5 | 2.8 |
| 气密试验 | 0.4~0.7MPa | |||||||||


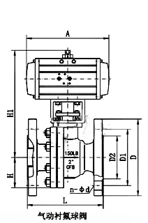
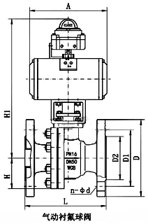
| 公称通径 DN(mm) | 15 | 20 | 25 | 32 | 40 | 50 | 65 | 80 | 100 | 125 | 150 | 200 | 250 | 300 |
| L | 130 | 140 | 150 | 165 | 180 | 200 | 220 | 250 | 280 | 320 | 360 | 400 | 630 | 750 |
| H | 44.5 | 49 | 55 | 65 | 65 | 75 | 90 | 95 | 115 | 127 | 140 | 172.5 | 310 | 350 |
| H1 | 根据所配气动执行机构而定 | |||||||||||||
| A | ||||||||||||||
| D | 95 | 105 | 115 | 140 | 150 | 165 | 185 | 200 | 220 | 250 | 285 | 340 | 405 | 460 |
| D1 | 65 | 75 | 85 | 100 | 110 | 125 | 145 | 160 | 180 | 210 | 240 | 295 | 355 | 410 |
| D2 | 46 | 56 | 65 | 76 | 84 | 99 | 118 | 132 | 156 | 184 | 211 | 266 | 319 | 370 |
| n-φd | 4-14 | 4-14 | 4-14 | 4-18 | 4-18 | 4-18 | 4-18 | 8-18 | 8-18 | 8-18 | 8-22 | 12-22 | 12-26 | 12-26 |

手机二维码

微信二维码